外墻無機預涂板安裝方式
無機預涂板從安裝便捷性到產品穩定性都具有很好的優勢,相對于其他外墻裝飾材料,無機預涂板被廣泛運用隧道墻面、廠家外墻、舊樓改造等裝飾,那外墻外墻無機預涂板安裝方式可以用到什么方案?
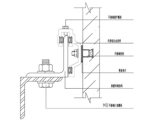
一、無機預涂板背栓式干掛安裝
通過專業的開孔設備,在無機預涂板背面精確加工里面大、外面小的錐形圓孔,把錨栓植入孔中,擰入螺桿,是錨栓底部完全展開,與錐形孔相吻合,形成一個無應力的凸型結合,通過連接件將無機預涂板固定在龍骨上。無機預涂板背栓式干掛安裝可與玻璃幕墻或大玻璃窗、金屬飾面板安裝工藝等設計方案配套應用,適用于大型公共建筑的無機預涂板外墻裝飾。
二、無機預涂板開槽式干掛安裝
通過專業的開槽設備,在無機預涂板棱邊精確加工成一條凹槽,將掛件扣入槽中,通過連接件將無機預涂板固定在龍骨上,開槽式干掛對無機預涂板厚度要求較高,一般無機預涂板厚度不小于15mm。
無機預涂板開槽式干掛安裝藝板材受力點較為均勻,同時可縮短施工周期,降低施工成本,能夠保證板塊之間的平整度。
相關資訊
最新產品
同類文章排行
- 裝配式覆膜鋼板的八大優點
- 覆膜鋼板詳細介紹,什么是覆膜鋼板
- 覆膜鋼板介紹
- 仿石紋鋁單板、陶瓷涂料鋁單板的產品性能
- 八和建材仿石紋鋁單板、陶瓷涂料鋁單板介紹
- 金屬裝飾面板的特點,鋁單板的優點
- 鋁單板的生產工藝流程
- 木紋鋁單板木紋轉印工作原理
- 鋁單板的構造及其優異的性能介紹
- 氟碳鋁單板幕墻天花的優點
最新資訊文章
您的瀏覽歷史







